Overview
The DC power conversion system consists of four transformer rectifier units (TRUs).
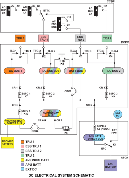
The TRUs are installed in the forward equipment compartment in the nose. Each TRU receives 115 VAC three phases AC power from one of the aircraft AC power buses. The AC power is supplied through circuit breakers located on the cockpit circuit breaker panel (CCBP) and the TRUs convert it to DC power. The electrical load distribution circuits in the DC power center (DCPC) connects the DC power outputs from the TRUs to four DC power buses on the aircraft.
Each TRU produces 28 VDC rated at 150 amperes. The TRUs are cooled by an internal AC powered fan. The DCPC logic subassembly monitors the operation of the TRUs for control and EICAS displays purposes.
Battery power is enabled for use by the DC power center (DCPC) when the battery master switch, located on the electrical panel, is selected ON.
05/04/16
Transformer Rectifier Unit
Four TRUs located are in the nose section upper compartment, forward of the pressure bulkhead. The transformer rectifier units convert variable frequency (115/200 VAC 3 phase, 324-596 Hz) AC power to 28 VDC. Each TRU is rated at 150 A continuous, 180 A for five minutes and 240 A for five seconds. Since the total estimated load on the aircraft is 329 A, any three TRUs are capable of supplying the entire load. An internal AC powered fan cools each TRU. The fan has a blade spinning detection function that outputs a FAN FAIL discrete signal to the DCPC logic subassembly in the event of fan failure. Each TRU is equipped with an EMI filter, AC-DC converter, DC filter capacitors, interface balance transformer and a bleed discharge output filter.
Each TRU gets AC power from one of four aircraft AC power busses and changes the AC power to DC power. Electrical-load distribution circuits connect the DC power outputs from the TRUs to four DC power busses as follows:
- TRU 1 gets power from AC bus 2 and changes it to regulated DC power and then supplies it to DC bus 1 (28 VDC)
- TRU 2 gets power from AC bus 3 and changes it to regulated DC power and then supplies it to DC bus 2 (28 VDC)
- ESS TRU 1 gets power from AC bus 1 and changes it to regulated DC power and then supplies it to DC essential bus (28 VDC)
- ESS TRU 2 gets power from AC essential bus and changes it to regulated DC power and then supplies it to the battery bus (28 VDC)
However, if a primary AC bus malfunction occurs:
- The system switches from the TRU line contactor (TLC) to the TRU transfer contactor (TTC) to supply DC busses 1 and 2 from the AC essential bus
- The emergency tie contactor (ETC) switches from B to A and the ESS TRU 1 is supplied from the AC essential bus
- The ETC connects the DC essential bus to the battery bus. Thus, if AC bus 2 or 3 operates, the DC essential bus and the battery bus receive 28 VDC from the TRU 1 or TRU 2
Each TRU has an internal fan which circulates ambient air. If the fan has a malfunction, a fan rotation sensor-circuit in the TRU gives a discrete output to the central aircraft information management system (CAIMS).
The AC power inputs and the fan malfunction output connect through a multiple-pin connector on the front of the TRU. The DC power output connects through a pair of terminals on the front of the TRU. The AC-to-DC conversion is done by a multi-phase power transformer and 24 rectifiers. The output current is regulated by DC filter capacitors and an interphase balance transformer.
The TRU inputs and outputs go through an electromagnetic interference (EMI) filter, a common mode filter, and a DC output filter which decrease the EMI effects.
The appropriate contactors will energize enabling one TRU to supply the DC ESSENTIAL and BATTERY Buses while the two remaining TRUs supply DC BUS 1 and DC BUS 2. Any three TRUs will supply all four DC buses.
Loss of a second TRU will result in a DC BUS being shed (usually DC BUS 2). Each TRU is connected to its associated AC bus via the thermal circuit breakers in the CCBP.
TRU Power Sources
| TRU | AC BUS FEED | INTERCONNECT |
|---|---|---|
| TRU 1 | AC Bus 2A | CB A2 |
| ESS TRU 1 ESS TRU 1 ALT | AC Bus 1A AC ESS Bus (via ETTC) | CB G6 CB E11 |
| ESS TRU 2 | AC ESS BUS | CB E8 |
| TRU 2 | AC Bus 3A | CB C2 |
TRU Thermal Circuit Breakers
The CCBP contains the four secondary AC buses that supply power to the TRUs. Each TRU is powered by a dedicated secondary AC bus through a circuit breaker. The exception is ESS TRU 1 which can be powered by either AC BUS 1A or AC ESS BUS.
The five circuit breakers have status contacts that are monitored by the EMS CDUs and the DCPC logic subassembly. The EMS CDUs use this information for circuit breaker status indication and the DCPC logic subassembly uses it for distribution control and EICAS indication.
Essential TRU Transfer Contactor (ETTC) (K2)
Located within the CCBP, the essential TRU tie contactor (ETTC) connects AC BUS 1A to the ESS TRU 1. If the aircraft is in flight with the RAT deployed and the ESS TRU 2 (powered by the ACESS BUS) has failed, the DCPC logic cards command the ETTC to supply AC ESS BUS power to ESS TRU 1. This ensures that the DC ESS BUS and BATT BUS remain powered by a TRU. The ETTC coil is energized, using 115 VAC from the AC ESS BUS and a ground from the DCPC.
System Operation
The DC power conversion system takes AC power from the cockpit circuit breaker panel (CCBP) and supplies 28 VDC to the DC power center (DCPC)through the transformer rectifier units (TRUs).
When the CCBP AC buses are powered, TRU DC output is automatic and supplied to the fourprimary DC buses located in the DCPC. Under normal conditions each TRU feeds a bus via a TRU contactor. The DCPC monitors the buses and the TRUs for:
- Undervoltage
- Overcurrent
- Excess ripple
In the event of a TRU failure, the DCPC de-energizes the line contactor of the affected TRU and energizes the appropriate transfer contactor to feed the affected bus from another TRU. The DCPC uses SSPCs to provide battery power on the affected bus during contactor switching. The use of the SSPCs allows uninterrupted DC power on all four DC buses.
During normal operation each of the four TRUs powers its own bus.
- TRU 1 to DC BUS 1
- ESS TRU 1 to DC ESS BUS
- ESS TRU 2 to BATT BUS
- TRU 2 to DC BUS 2
Any time the DCPC senses that there are less than four TRUs available, the essential bus tie contactor(ETC) energizes, which causes the DC ESS BUS and the BATT BUS to be interconnected and allows both buses to be powered by the same TRU.
The DCPC primary logic cards control the switching of the TRU contactors to keep the buses powered. During the changeover from one power source to another, the DCPC logic activates the required SSPCs to allow battery power to hold up the buses until the source transfer is complete. In this way the bus is not without power for more than 2 ms at any time.
Battery power to the primary DC buses is limited to 270 ms by the SSPCs for DC BUS 1, DC BUS 2,and the DC ESS BUS. The BATT BUS is automatically powered by the aircraft batteries, via SSPC 4 and SSPC 5, whenever the battery master switch is selected to ON and no TRUs are available, or for 270 ms when any TRU fails.





