05/02/16
Overview
The function of the flight control system is to let the pilot or copilot change the altitude and position of the aircraft in flight.
The movement of flight control panels or airfoils attached to the wing and fuselage control the direction of the aircraft in flight. The primary flight controls are the ailerons (roll control), elevators (pitch control) and rudder (yaw control). Trim control systems are included to keep the necessary aircraft position and a stall protection system senses and prevents a nose-up condition. Flaps and slats are included to give a higher angle of attack and increase lift at slower airspeeds. Spoilers are installed to decrease lift for landing and help the ailerons.
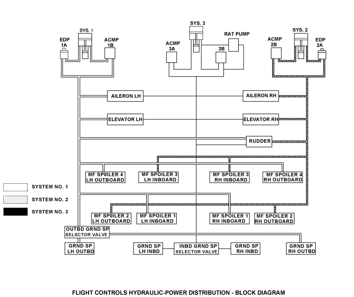
The flight control system works in relation with the autoflight system for autopilot functions. Manual inputs from the flight crew, autopilot or trim actuator move cables and control rods which reposition servo valves on the flight control power control units (PCUs). Hydraulic pressure then moves the control surface to the desired position. Every primary flight control surface has at least two PCUs controlling it. One PCU is capable of moving the control surface if necessary.
The engine indication and crew alerting system (EICAS) shows flight control position and warning signals. The primary flight control surfaces are designed for fail safe operation and have anti-jam properties to keep flight control input. To let the pilot feel aerodynamic loads, artificial feel and centering units are included into each primary flight-control system.
Aileron and elevator PCUs are designed so that in the event of a supply hydraulic system failure to any PCU, the failed PCU will provide adequate dynamic stiffness for flutter protection. Therefore flutter dampers are not required on this aircraft. The aileron and elevator control systems have the capability of operating as separate left and right control systems in the event of a jam.
Lift altering devices, Multifunction Spoilers, Ground Spoilers, Slats and Flaps make up the secondary flight control systems. Multifunction Spoilers (MFS) provide roll assistance and lift dumping in flight. Automatic ground lift dumping on landing is provided by the Multifunction Spoilers and the Ground Spoilers. While the Multifunction Spoilers can move to any position between stow and full deploy, the Ground Spoilers have only two positions, fully stowed or fully extended.
Leading edge slats and trailing edge flaps alter the wing profile to provide increased lift at low airspeeds. Four leading edge Slats per wing operate together to the full stow or full extend position in response to cockpit inputs. There are three trailing edge Fowler Flaps per wing that can be selected to any of four positions. A single five-position control lever operates both Slats and Flaps.
Stall protection is provided to alert the flight crew if the aircraft nears the stall angle. Various warnings are provided to the crew, and if corrective action is not taken by the crew, a stick pusher will activate before the stall angle is reached. The stick pusher will automatically input the elevator control system and bring the nose of the aircraft back from the stall angle.


