06/01/16
Overview
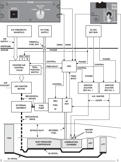
The function of the ignition system is to supply ignition for the combustion section during the engine start sequence. It also ensures that ignition is continuous at important times during the flight (such as take-off, landing and in bad weather). The system can supply ignition for an in-flight engine start. The ignition system supplies an electrical spark for ignition of the fuel/air mixture in the combustion section of the engine. The engine electronic controller (EEC) controls the ignition supply.
Each engine has two ignition units (No. 1 and No. 2). These ignition units are installed adjacent to each other, aft of the EEC.
An ignition lead connects each ignition unit to an igniter plug. The routing of these leads is on opposite sides of the bypass duct and bypass services fairing, then on to the related igniter plug. The igniter plugs are installed on the outer combustion case at the 5 o´clock and 8 o´clock positions, aft of fuel nozzle bosses.
For usual (automatic) ground starts, the EEC will select one ignition channel and one ignition system.
For consecutive automatic ground start attempts, the EEC alternates channels and igniters in the following sequence:
Sequence 1: EEC channel A, commands the discharge of igniter 1
Sequence 2: EEC channel B, commands the discharge of igniter 1
Sequence 3: EEC channel A, commands the discharge of igniter 2
Sequence 4: EEC channel B, commands the discharge of igniter 2
If a usual start is stopped before it is completed, the EEC automatically uses the other igniter plug during the subsequent start.
The above applies only if there are no failures within the full authority digital electronic control (FADEC) system which prevent the EEC from selecting alternate EEC or ignition channels. The EEC can abort an automatic ground start when an ignition problem is detected. In this case, the EEC automatically selects the other ignition channel on the next automatic ground start attempt.
The EEC selects both ignition systems in the conditions that follow:
- Manual ground and air starts
- Automatic air starts
- As part of the rain/hail ingestion flameout protection system
- When the crew selects continuous ignition by pressing the IGNITION switch
For all automatic in-flight starts, the EEC selects both ignition channels.
The crew knows of the condition of the ignition system by messages on the engine indication and crew alerting system (EICAS) display as follows:
- The status message "IGN" shows when at least one igniter is energized
- The status message "L-R CONTINUOUS IGN" shows when both igniters are energized
