Overview
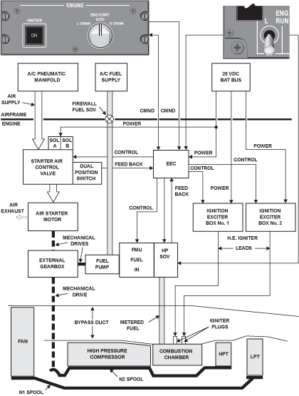
The function of the starting system is to start or motor the engine on the ground or in flight. The system to turn the engine includes a starter air valve, an air turbine starter and a starter air duct (the duct system for the starter also includes airframe/engine environmental control-system (ECS) ducts). The starting system uses high pressure (HP) air to turn the turbine starter which turns the HP compressor through the accessory gearbox. The starter air valve supplies air to the starter. The engine electronic controller (EEC) electrically controls the starter air valve. When the start sequence is set in the flight compartment, the EEC causes the starter air valve to open. Air goes through the starter air duct to the air turbine starter.
The BRR 710 engine is started by means of a pneumatic starter and a dual high energy electrical ignition system. Starting and motoring cycles are initiated from controls in the flight deck and routed through the FADEC, which uses the EEC as its main component to provide the following services as needed:
- Automatic ground and air starts
- Manual ground and air starts
- Wet and dry motoring, and
- Continuous ignition
Pneumatic supplies for the air starter motor can be provided by:
- The APU (on the ground or in flight)
- A pneumatic ground cart (on the ground), and
- Engine cross-bleed (on the ground or in flight)
- Aircraft 28 VDC electrical power is supplied via SPDAs. Pneumatic supplies applicable valves, ducting, and interfaces with other systems
