04/27/16
Overview
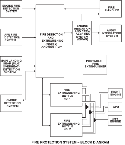
The fire protection system automatically senses and gives indications when a fire, an overheat condition, or smoke occurs. The system can also extinguish a fire, in the areas that have this protection, by manual operation from the flight compartment.
The detection system senses and gives indications when a fire, an overheat condition, or smoke occurs.
The fire protection system includes the sensing elements, the smoke detectors, the fire extinguishing containers, the control handles and a fire-detection and extinguisher control-unit (control unit).
The detection system includes the sensing elements located around the power plants, the auxiliary power unit (APU), and the main landing gear wheel bins. If these areas become too hot a signal is sent to the control unit. Smoke detectors in the passenger compartment, and lower avionics bay, send a signal to the control unit if they sense smoke. The control unit then causes the applicable indication in the flight compartment.
The extinguishing system has two fire extinguisher containers. In the flight compartment there are three fire handles, one for each engine and one for the APU. The fire handles control which container will supply the fire extinguishing chemical. A portable fire extinguisher is available in the flight compartment.

