05/08/16
Overview
The function of the fuel system is to contain and supply the fuel for the engines and the auxiliary power unit (APU).
The fuel system consists of the storage tanks, a fuel/defuel system, a distribution system and indicating system. The fuel system measures the quantity, temperature and density of the fuel.
The fuel system supplies the operations that follow:
- Pressure refueling
- Gravity refuelling
- Pressure defueling
- Suction defueling
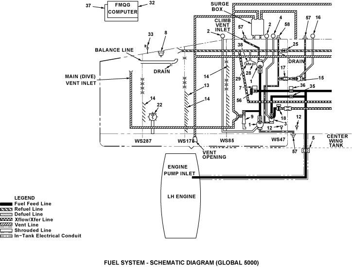
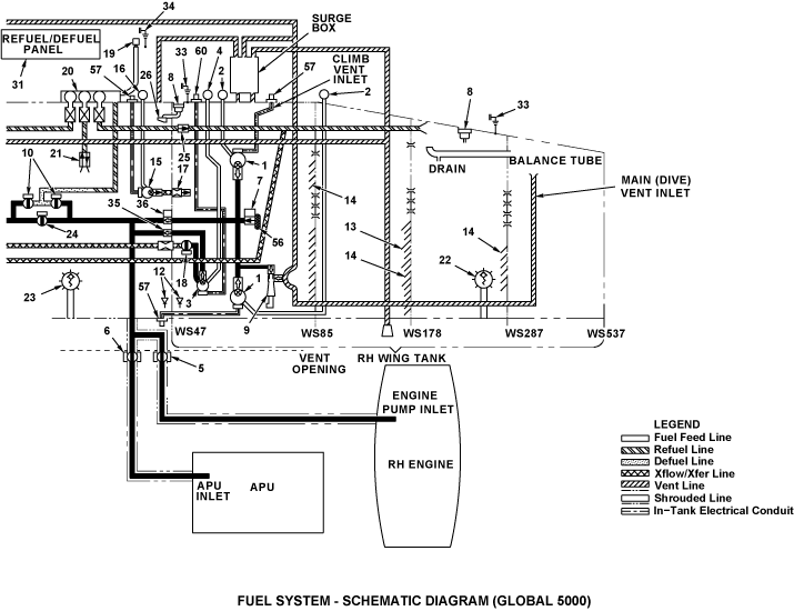
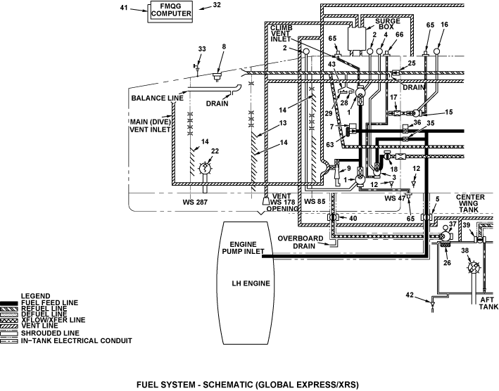
Aircraft fuel is contained in a wet wing box structure sealed to form three separate tanks (left wing, center and right wing), with smaller quantities carried in separate forward or aft tanks. The Global 5000 does not have a forward or aft tank. The forward tank is available on A/C 9003 and 9096 for Global Express and after A/C 9159 for Global XRS.
On Global Express/XRS, it has a total fuel capacity of 6,365 U.S. gal (24.094 kL). Each wing tank has a capacity of 2,185 U.S. gal (8.271 kL). The center tank has a capacity of 1,655 U.S. gal (6.265 kL). The aft tank has a capacity of 340 U.S. gal (1.287 kL). On Global 5000, it has a total fuel capacity of 5,307 U.S. gal (20.089 kL). Each wing tank has a capacity of 2,206 U.S. gal (8.351 kL). The center tank has a capacity of 895 U.S. gal (3.388 kL).
The part of the wing tank between WS47 and the rib at WS87 is the feed tank. Fuel flows by gravity into the feed tanks from the outboard sections of the wing tanks. On Global Express/XRS, the fuel from the center tank and the aft tank also moves to the feed tanks, and on Global 5000, the fuel from the center tank also moves to the feed tanks. The feed tanks connect to each main fuel tank and supply a constant fuel flow to the engines. The tanks are vented to atmosphere and slightly pressurized by a NACA scoop located on the lower surface of each wing.
All fuel tanks may be pressure refueled, or suction defueled, via a single point adapter and refuel/defuel control panel (RDCP) located within an access in the right wing root. Pressure refueling to a desired total quantity can be accomplished in the automatic mode. Manual pressure refueling allows an operator to fuel the aircraft to a desired fuel load and distribution, overriding the automatic function.
A fuel recirculation system is installed to heat the fuel in the wing tanks. This permits the aircraft to carry out high altitude long-range flights without fuel freezing.
A fuel scavenge system is installed to reduce the amount of unusable fuel remaining in the wing and center tanks.
All fuel tanks are vented through an open system of large diameter vent lines within the tanks and fuselage. These lines connect all tanks to two surge boxes within the left and right fuselage sidewalls.Each surge box is connected to a vent outlet port on its respective left or right wing lower surface.
The left and right surge boxes are interconnected in order to provide redundant venting of all tanks. Gravity filler caps are also provided for each wing and center tanks for gravity refueling.
The distribution system controls the refueling and defueling operations and also controls the flow of fuel to the engines and the APU. The left and right engines fuel feeds systems normally operate independently though they maybe interconnected by selecting "crossfeed" operation. Controls also permit manual control of fuel distribution by the flight crew. In crossfeed operation, the left or the right feed tank can feed the two engines. The two feed tanks can also feed the same engine.
The indicating system monitors the fuel level in the fuel system. The FMQGC transmits system status for processing and display on the engine indicating and crew alerting system (EICAS).
Refueling and fuel distribution is normally under the automatic control of the fuel management and quantity gauging computer (FMQGC). The FMQGS keeps the fuel distribution and center of gravity within limits.
The FMQGC is a dual channel computer. Each channel receives inputs from a variety of fuel system related sensors and interfaces with aircraft systems to provide redundant automatic control and monitoring of fuel system functions and displays, both in flight and on the ground.
The FMQGC monitors valve status and pump pressure switches to provide pump and valve commands for control and operation. The FMQGC interfaces with fuel quantity, temperature, pressure and density sensors distributed throughout the fuel system. It uses them to monitor the precise operational state of the fuel system at all times. The FMQGC processes this information and data received from other aircraft systems via ARINC 429 data buses. The FMQGC can perform the fuel quantity measurement function, refuel/defuel operations and initiate automatic fuel management commands.
All of the fuel boost and transfer pumps are variable frequency AC centrifugal pumps, except for the two auxiliary DC centrifugal auxiliary pumps.
The FMQGC achieves a very high degree of accuracy in measuring the usable fuel mass through strategically placed AC capacitance fuel quantity probes and direct measurement of the fuel density in the tanks. Redundant excitation paths connect different sets of probes in the tanks so that degradation of one path does not have any adverse effect on the measurement and display.
The FMQGC performs all fuel management in the automatic mode including transferring of fuel between tanks to maintain lateral and longitudinal balance in response to engine fuel requirements. Additionally it also supplies fuel for the APU via the right engine feed line. The fuel flow and the fuel temperature data indicate the condition of the fuel system to the flight crew.
Individual firewall shutoff valves are provided for each engine and the APU in the event of a fire. These shutoff valves are controlled from the fire control panel located overhead in the cockpit.
A total of five temperature sensors are distributed within the left and right wing tanks to provide fuel temperature indication on the fuel system synoptic display in the cockpit.








