12/29/16
Overview
The windshield and side window anti-ice system consists of windshield and side window heating elements, temperature sensors and windshield temperature controllers (WTCs).
The aircraft windshields and side windows have heating elements to prevent icing, misting or fogging. The heaters are between the faceply and outer acrylic ply of the windshields and between the two acrylic plies of the side windows.
Two temperature controllers independently control the power of the heaters in the left and right windshields and side windows. The temperature controllers monitor temperature sensors installed in the windshields and side windows to control the heat. The controllers are controlled from the windshield heat panel on the cockpit overhead panel.
05/16/16
Windshield and Side Window Heating Elements and Sensors
The heat for the windshields and side windows is supplied by electrical heaters.
The windshield is a laminated transparency comprising two acrylic mainplies and an outer glass faceply. A 4,000 watt conductive film is deposited on the interior surface of the faceply except for a half-inch wide zone along its periphery. The conductive film acts as the windshield heating element.
The side window construction is similar to that of the windshield, except that the laminated transparency comprises only two acrylic mainply layers. On the side window, a 500 watt conductive film is deposited on the interior surface of the outer mainply.
Terminal blocks mounted on the interior of the windshield / window provide the connection to the power cables from the Windshield Temperature Controller (WTC).
The windshield receives 200 VAC phase-to-phase from two circuit breakers located on the cockpit circuit breaker panel (CCBP). The side window receives 115 VAC phase-to-ground from a circuit breaker on the CCBP.
There are three temperature sensors installed between the plies of each windshield and side window, one for control and monitoring and two spares. These sensors supply data to the temperature controllers to prevent the heaters to become too hot. Static ground straps are also installed between the plies.
12/29/16
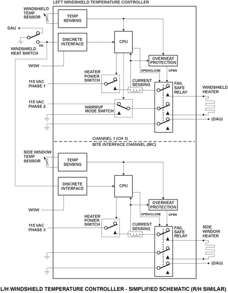
Windshield Temperature Controllers
There are two windshield temperature controllers, which are installed on the bulkhead in the flight compartment. One controller is found at left side FS280.00 for Global Express/XRS and at left sideFS280.00+32.00 for Global 5000, the other at right side FS280.00 for Global Express/XRS and at right side FS280.00+32.00 for Global 5000.
The left side temperature controller controls the heaters of the left side windshield and side window. The right side temperature controller controls the heaters of the right side windshield and side window. The controllers automatically control the power supplied to the heaters when electrical power is applied to the system.
The windshields and side windows are kept at a temperature of 37 °C (98 °F).
The controller removes the power supply to the defective heater in the conditions that follow:
- The temperature is 46 °C (115 °F) or more
- There is no heat when the L ON OFF/RESET or R ON OFF/RESET switch is set to ON
The controller will operate only after the applicable L ON OFF/RESET or R ON OFF/RESET switch is set to OFF/RESET and then to the ON position. It will operate only if the fault is corrected.
The WTC has two totally independent channels. Channel 1 (CH1) monitors and regulates windshield heating and manages the Channel 1 Built-In-Test (BIT).
The BITE Interface Channel (BIC) monitors and regulates the side window temperature and manages the BIC Built-In-Test. Also, it communicates to EICAS/CAIMS via an ARINC 429 bus and stores faults in a non-volatile memory (NVM) for later retrieval by CAIMS.
Windshield Heat Panel and EICAS Indications
The WINDSHIELD HEAT control panel is installed on the right side of the overhead panel. It provides control of the two temperature controllers through the L ON OFF/RESET and the R ON OFF/RESET switches. Each switch controls the power supplied to its related temperature controller.
When the L ON OFF/RESET and the R ON OFF/RESET switches are set to the OFF/RESET position, power is removed from the controllers. With the controllers de-energized, the indications that follow show on the EICAS primary page:
- L WSHLD HEAT
- L WINDOW HEAT
- R WSHLD HEAT
- R WINDOW HEAT
The indications go off when the L ON OFF/RESET and the R ON OFF/RESET switches are set to ON and there is not a fault condition.
System Operation
The left and right switches on the windshield heat panel independently control power to the left and right windshield, and side window temperature controllers.
Warmup Mode
A warmup mode is available on the front windshields only. This mode is provided to avoid the effect of thermal shock on the windshields during power on application. The warmup mode is activated when the windshield heat switch is selected ON and the following conditions apply:
- Power has been off the windshields for more than 3 to 7 seconds; and
- The aircraft is on the ground (weight on wheels)
During the warmup mode the windshield heating element operates at 33% of nominal heat, being powered from one phase to neutral (ground) instead of two phase (200 VAC) as it is in normal regulating mode. The warmup mode lasts for a period of 4 minutes.
Normal Operation
During normal operation the windshield and side window temperature is controlled to a nominal value of 37 °C (98 °F). Each channel continuously monitors the temperature through its temperature sensor. If the temperature falls below the lower limit current to that heater is switched on. If the temperature rises above the upper limit the current is switched off. Current switching is controlled by solid-state switching devices.
If the temperature of any transparency reaches 114.8 °F (46 °C), the controller will activate a fail safe relay (within the controller) which is automatically latched-out and cuts power to the related transparency. The affected heater will not operate until the applicable switch is selected to OFF/RESET and back to the ON position, and the fault is corrected.
During the warmup mode the windshield heating element operates at 33% of nominal heat, being powered from one phase to neutral (ground) instead of two phase (200 VAC) as it is in normal regulating mode. The warmup mode lasts for a period of 4 minutes.
When turned on, the windshield temperature controllers will monitor and deactivate heat to the windshield and post an amber CAS message, should it sense:
- A shorted temperature sensor
- An open temperature sensor
- Demand without heat applied
- Overcurrent
- An open or shorted heater element
- An absence of input power supply
- A windshield overheat
System Monitoring
Power-On Built-In Test
Power On Built-In-Tests (PBIT) are performed automatically on power-up. Detected failures will activate a fail safe relay (within the controller), removing power to the heating element and generating an EICAS message.
Continuous Built-In Test
During continuous built-in-test (CBIT) the following items are monitored:
- Shorted/open heaters / sensors
- Overheat/overcurrent
Detection of any fault will active a fail safe relay (within the controller), removing power to the heating element and generating an EICAS message.
System Test
The windshield temperature controllers can be tested via CAIMS.
Initiated Built-In Test – CAIMS
The windshield temperature controller data is displayed in the “System Diagnostics/LRU Test” pages on the CAIMS PMAT.
The ground functional test verifies the controller processor, heating elements and fault detection circuits. If the system passes the test, a “Test Results: Pass” message will be displayed (on the PMAT). If a failure occurs, the appropriate CAIMS report will be generated, and for certain failure conditions, a CAS message will also be generated.The CAIMS report will identify the failed unit.
The “INTERNAL FAULTS” and “PROBE/EXTERNAL FAULTS” data pages show systemdata. The data is real-time, meaning that it willdisplay current operating status. This data is presented in user-friendly terms, such as YES, NO, OK rather than digital codes. Windshield heat related information is displayed including:
- Windshield temperature controller internal faults (i.e. Fail safe relay open / closed)
- Probe / external faults (i.e. Heaters / sensors open / shorted, overcurrent)










