08/25/21
Overview
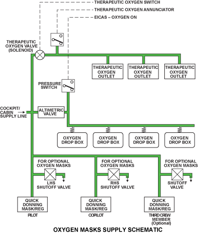
The passenger oxygen system supplies oxygen to the passengers in the event of cabin low pressure and other emergencies.
The passenger oxygen system is supplied by the same four oxygen storage cylinders as the crew oxygen system. The passenger oxygen system is controlled by the oxygen altimetric valve, which extends the passenger oxygen masks at an altitude of 14,500 +500/-700 feet. At this altitude the valve automatically opens, extends passenger oxygen masks and controls oxygen flow to them. If oxygen is necessary at a lower altitude the copilot will set the altimetric valve to override. The copilot can also stop oxygen supply to the passenger in the event of very low pressure in the system.
The engine indication and crew alerting system (EICAS) shows caution messages for the system. OXYGEN LO PRESSURE tells the flight crew that the oxygen system pressure is down to 1,400 psig.
05/17/16
Altimetric Valve
Oxygen to the passengers is controlled automatically or manually by an Passenger Oxygen Control Panel (Altimetric Valve) in the copilot´s side console. The Altimetric Valve controls oxygen to the passengers. It includes a Therapeutic Oxygen pushbutton annunciator (PBA) (on Global 5000/XRS only), a Test Port Plug, and an indicator light (on Global Express only). It has 3-position rotary selector with CLOSED, NORMAL and OVERRIDE positions for Global 5000/XRS and a 4 position control with FIRST AID, CLOSED, NORMAL and, OVERRIDE for Global Express. The "PASSENGER OXY ON" advisory CAS message is displayed on EICAS via DAU 4 when oxygen is being supplied to the passengers. Panel controls are:
FIRST AID: In this position, any one passenger oxygen mask can be used without the extension of all masks.
CLOSED: Stops the flow of oxygen to the passengers.
NORMAL: Allows oxygen flow to the passengers automatically at 14,500 ft.
OVERRIDE: Overrides altitude switch in altimetric valve and supplies oxygen to passenger masks regardless of cabin altitude.
THERAPEUTIC OXYGEN PBA: The cabin therapeutic outlets are activated.
The TEST PORT plug can be used to apply a vacuum using a special adapter. The vacuum corresponding to the desired testing altitude (506 mmHg = 10,500 ft.) will open the altimetric valve and supply oxygen to the passenger supply line.
Passenger and Therapeutic Oxygen Mask
The passenger and therapeutic mask receive oxygen from the same four storage cylinders that supply crew oxygen. The passenger and therapeutic masks are installed by the aircraft completion center.
Passenger Masks
Before the oxygen reaches the passenger masks it passes through the passenger oxygen control panel mounted in the copilot’s side console. Flow of oxygen to the masks can be initiated automatically by the altimetric valve (cabin altitude at approx. 14,500 ft) or the copilot can manually activate the flow of oxygen to the passenger compartment via a selector knob (OVERRIDE) on passenger oxygen control panel. The flow of oxygen will be automatically regulated through the integral altimetric valve.
A pressure switch down stream of the altimetric valve sends an input to the EICAS indicating oxygen flow to the passenger masks.
Passenger Oxygen Deployment Boxes
Therapeutic Oxygen Masks
Therapeutic oxygen system supplies oxygen from outlets installed in the passenger cabin (cabinets or dado panels) with the use of a therapeutic oxygen hose, mask, and nebulizer which are stored in a cabinet. Flow of oxygen is regulated from 0-15 liters/min using the flow regulator.
Therapeutic Oxygen Outlets
Therapeutic outlets are installed in the passenger compartment. These outlets interface between the supply and mask system with the use of a therapeutic oxygen mask, a 12 foot hose and nebulizer. A nebulizer is a water filled medical bottle that introduces moisture into the dry oxygen being delivered to the therapeutic oxygen mask.
Therapeutic Oxygen Shutoff Valve/Pressure Switch
The THERAPEUTIC OXYGEN pushbutton annunciator (PBA) activates an oxygen solenoid valve which supplies the therapeutic outlets with oxygen. The therapeutic oxygen bypasses the altimetric controller, and is routed to the oxygen solenoid valve before reaching the controller. A oxygen pressure switch provides a signal to illuminate the annunciator in the THERAPEUTIC OXYGEN PBA when oxygen is pressurizing the therapeutic line. The therapeutic oxygen circuit is independent of the crew oxygen and passenger oxygen circuits, and may be disconnected by the THERAPEUTIC OXYGEN PBA.
10/15/24
System Operation
Passenger Oxygen Control Panel (Altimetric Valve)
With the three-position rotary selector in the NORMAL position, the altimetric valve will operate automatically. If a cabin depressurization occurs, oxygen will be supplied to the passengers mask boxes as described below:
Automatic sequence (NORMAL position):
- If a cabin altitude climbs and reaches 14,500 ft
- Lever A, differential valve A and differential valve B opens
- Outlet pressure: 70 psig for 5 seconds to open passenger mask boxes
- After 5 seconds, differential valve B closes and pressure reducer adjusts pressure at passenger masks to 22 psig
- If cabin altitude then reaches 21,000 ft
- Lever B and differential valve B opens
- Outlet pressure increased to 70 psig at passenger masks
- When cabin altitude descends to 18,000 ft
- Lever B and differential valve B closes
- Outlet pressure decreased again to 22 psig at passenger masks
- When cabin altitude descends to 10,000 ft or lower
- Lever A and differential valve A close
- Flow to passenger masks stop
The flight crew may take priority over the automatic (NORMAL) mode by moving the three-position rotary selector to the OVERRIDE position. This will start the oxygen flow to the passenger mask boxes.
Manual sequence (OVERRIDE position):
- Rotary selector moved to the OVERRIDE position
- Override piston opens
- Differential valve B opens
- Outlet pressure: 70 psig for 5 seconds to open passenger mask boxes
- After 5 seconds, differential valve B closes and pressure reducer adjusts pressure at passenger masks to 22 psig
- If cabin altitude reaches 21,000 ft
- Lever B and differential valve B opens
- Outlet pressure increased to 70 psig at passenger masks
- If cabin altitude descends to 18,000 ft
- Lever B and differential valve B closes
- Outlet pressure decreased again to 22 psig at passenger masks
The flight crew may close the oxygen supply to the passenger mask boxes at any time by moving the three-position rotary selector to the CLOSED position. This action will cause the closed piston within the altimetric valve to stop oxygen flow to the passenger mask boxes.
The passenger therapeutic system is activated via the THERAPEUTIC OXYGEN PBA switch on the passenger oxygen control. The PBA will activate a solenoid-operated valve and will provide 70 psi of oxygen flow to the therapeutic system.
System Interface
The oxygen pressure transducer monitors the crew oxygen-system pressure. The analog signal is provided to the DAU. The transducers pressure is displayed as a percentage readout corresponding to oxygen capacity indicated on the status page. The EICAS will set a CAS message at or below 75% (OXYGEN LO QTY).
The oxygen pressure switches monitor the four oxygen storage cylinders outlet line pressure. A discrete signal is received by the DAU indicating pressure is available to the system from the storage cylinder. EICAS will provide an indication if one or more of the oxygen storage-cylinder regulator levers is left in the OFF position (OXYGEN LO QTY).
Two pressure switches in the passenger oxygen delivery lines indicate that the altimetric valve or the therapeutic valve is delivering oxygen flow to the passenger system. The passenger oxygen line pressure switch discrete signal is received by the DAU. EICAS will set a CAS message (PASSENGER OXY ON) when a switch indicates oxygen is flowing. The therapeutic oxygen pressure switch will cause the therapeutic PBA ON light to illuminate in the case of the therapeutic systems activation.
System Monitoring
The EICAS status page gives the pilots system pressure readout in increments of percent (%).
The digital readout of the oxygen pressure is green when the pressure is normally green when the system is serviced. The indication turns to amber when the pressure is less than or equal to 75%.
The monitoring system sends messages to the engine indication and crew alerting system (EICAS) and displays on the primary page. The pilot and copilot can monitor the oxygen system pressure on the EICAS status page.
System Test
Testing of the passenger oxygen system is accomplished by an AMM functional test of the passenger control panel. Mask drop tests are carried out by connecting test equipment to the control panel, this equipment simulates high cabin altitudes.
Oxygen Test Switch
The passenger oxygen system is interfaced to the cabin management and cabin power distribution systems to remove power from nonessential cabin systems in the event of passenger oxygen system deployment. The ordinance signs (no smoking and fasten seatbelts) are also activated during a passenger oxygen system deployment.
The oxygen test switch simulates the electrical actions of the oxygen systems activation. After the test is completed (RESET), the lighting systems affected stays on, but normal cabin management system operation is allowed.
A guarded oxygen test switch is installed on bulkhead FS280 aft of the copilot seat. The oxygen test switch has three positions:
- TEST – To test the oxygen system without deploying the passenger oxygen masks
- RESET – To reset the oxygen system
- NORMAL – For normal operation of the oxygen system
Note:
Refer to Completion Center Supplemental Maintenance Manual (SMM) for specific details of nonessential cabin systems that are activated by the oxygen test switch and a passenger oxygen system deployment.









