Overview
The function of the distribution system is to supply the high energy output from the ignition units to the igniter plugs. The igniter plugs release the energy as a spark to cause ignition in the combustion section.
A different ignition lead connects each ignition unit to one of two igniter plugs. These igniter plugs attach to bosses on the outer combustion case, at approximately 4:30 and 7:00 o'clock position. The routing of the ignition leads is down the outboard side of the bypass duct to the interservices fairing. They then go through the inter services fairing and on to the related igniter plug. The ignition lead from ignition unit No. 1 connects to the igniter plug at the 4:30 o'clock position. The ignition lead from ignition unit No. 2 connects to the igniter plug at the 7:00 o'clock position.
12/15/25
Igniter Leads
The ignition lead has an inner wire conductor and an outer conductor. The igniter leads carry the energy pulses from the ignition exciter to the igniter plug. They are routed down both sides of the bypass case to the inter services fairing and then to the core engine mounted igniter plugs.
The outer case consists of flexible conduit with wire braided external covering, and forms the return line to the ignition exciter.
At each end of the ignition lead there is a contact button and an electrical connector. The electrical connector which connects to the igniter plug has a locking device.
The two igniter leads are of different lengths and are identified by a dash number at the end of the part number and are not interchangeable. The inner wire (12 AWG multi strand) is cut to an optimal length so as to suit the clamping route, and this gives the leads a permanent set curve.
Left Engine:
Right Engine:
Igniter Plugs
The two igniter plugs receive pulsed energy from the ignition exciter boxes via the HE leads and produce sparks to ignite the fuel/air mixture in the combustion chamber.
Each igniter plug screws into a boss in the combustion section casing adjacent to fuel spray nozzle positions 8 & 12. The tip protrudes through the combustion liner.
The igniters are surface discharge type. The positive electrode is in the center and has an iridium tip, while the outer casing is the negative electrode and forms part of the return path. The two electrodes are separated by a ceramic insulator. At the tip of the igniter is a semi conductor pellet separating the electrodes.
05/31/16
System Operation
Igniter Plugs
The center electrode provides a path for the current between the igniter lead inner wire and the plug tip. When the capacitor potential reaches a certain value, the energy will track across the semiconductor tip to the outer electrode.
When the tracking has reached the outer electrode, the exciter box capacitor will discharge. This causes a magnetic field which ionizes the gas near the igniter tip. A low resistance routing for the high energy in the ignition unit is made, and a pulse of energy occurs. This pulse energy at the tip of the igniter, will form a flame that is directed into the fuel/air mixture.
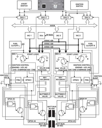
Ignition System Control
The ignition system is controlled through inputs from the EEC. It initiates ignition of the fuel/ air mixture at the optimum point during the start sequence, terminates ignition just above the self-sustaining point of the engine and maintains combustion during the critical phases of the flight (i.e. takeoff, landing and automatic relights in flight).
09/17/20
Component Location Index
| Component Location Index | |||
|---|---|---|---|
| IDENT | DESCRIPTION | LOCATION | EMM REF |
| - | IGNITION LEADS | ZONE(S) 400 | 74-20-01 |
| - | IGNITER PLUGS | ZONE(S) 400 | 74-20-02 |





