Overview
03/12/20
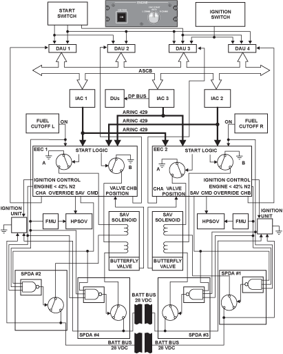
Ignition Units
There are two ignition units (exciters) per engine mounted on the exterior aft end of the fan bypass duct, located adjacent to and on either side of the engine top. Each exciter changes an input voltage of 28 VDC supplied from the aircraft to an output voltage of 2.95 to 3.15 kV. For both engines, the left exciter is Unit No. 1, and the right exciter is Unit No. 2. Each exciter provides a capacitive discharge in the form of a pulse of energy that travels to the igniter plugs (at a rate of 1.1 to 2.0 sparks each second).
The No. 1 igniter plug is always on the inboard side of the engine, and the No. 2 igniter plug is always on the outboard side of the engine.
Ignition System 1:
- Ignition unit 1 is installed left from Top Dead Centre (TDC), aft looking forward.
- The inboard ignitor plug is connected to ignition unit 1, thus being part of ignition system 1.
Ignition System 2:
- Ignition unit 2 is installed right from TDC, aft looking forward.
- The outboard ignitor plug is connected to ignition unit 2, thus being part of ignition system 2.
System Operation
Each exciter converts 28 VDC current into a pulsed energy output through inverters, transformers and capacitors. The discharge rate is one to two pulses per second. The exciter is normally OFF unless commanded ON by either channel of the EEC.
The exciter is composed of three operational sections:
Input Electro-Magnetic Interference (EMI) Filter
The EMI filter assembly is used at the exciter input to filter out high frequency elements and prevent internally generated electrical noise from contaminating the DC power source. An input inductor acts to limit in-rush current during initial application of input power.
Transient voltage protection is accomplished by a network of diodes to protect the unit from lightning strikes.
Power Control Section
The power control section acts as an inverter to convert DC input voltage into pulsating voltage. This pulsating voltage is stepped up through the power transformer and supplied in an incremental fashion to a storage capacitor. The inverter maintains an essentially constant charging rate over the entire range of input voltage by sensing input voltage and shifting the switch point of an associated comparator. The capacitor accumulates energy until the ionization voltage of the discharge tube is attained.
Discharge Section
The discharge section will deliver accumulated energy to the igniter lead and on to the igniter plug. The discharge tube will ionize (i.e., undergo a breakdown in its resistance to the flow of current through it) and change over to allowing such flow, for a relatively short period of time. This ionization process takes place between 2,950 and 3,150 volts. Current begins to flow out of the capacitor down the center conductor of the igniter lead assembly and to the igniter plug.
The gap in the igniter plug ionizes in its turn, and assists in the formation of a series of sparks inside the combustor. If the proper fuel/air mixture is present, this sets up combustion.
The energy return path is from the outer electrode of the igniter plug, through the outer conductor of the igniter lead, through the exciter case, returning to the opposite side of the capacitor.
A bleed resistor is incorporated to bleed off any accumulated charge from storage capacitor when input power is removed from the unit. Discharge resistors provide an internal load for accumulated energy should the external load (igniter plug) fail to provide a discharge path.
Warning:
The stored energy within the capacitors is potentially lethal. If the ignition system has been operated wait at least three (3) minutes to allow energy to dissipate before touching any part of the system.
09/17/20
Component Location Index
| Component Location Index | |||
|---|---|---|---|
| IDENT | DESCRIPTION | LOCATION | EMM REF |
| - | IGNITION UNIT | ZONE(S) 430/440 | 74-10-01 |





