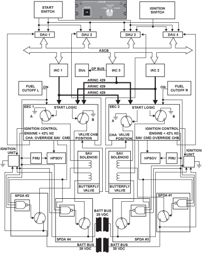
Overview
The purpose of the switching system is to operate the start and ignition cycle of the engine. It has two start modes, automatic and manual and a continuous ignition mode.
The switching system has three switches related to the Start and Ignition systems. A variety of modes of operations are available to the operator for use with the controls below and in conjunction with the engine fuel, starting and ignition systems.
The EEC receives all applicable start/ignition related signals from the flight deck via ARINC 429 data buses, and sends outputs (such as EICAS messages) to the flight deck and to other systems, via the same buses.
Both channels of the EEC receive feedback inputs of the SAV position. Power for the SAV, and the ignition exciter boxes is provided by aircraft 28 VDC buses through SPDAs.
Ignition Switch/Light (PBA)
At the Engine Start module on the overhead panel is a single PBA marked IGNITION with a white ON legend, which provides to set the start logic sequence of the electronic engine controller (EEC). When the IGNITION switch/light is in the default mode (the switch/light is not pushed in), the EEC uses its two channels to send power to the two igniters (in a specified sequence). This occurs if there are no faults in the full authority digital engine control (FADEC) system.
When the switch is pushed in and latched, the EEC sends power to the two igniters.
Engine Start Selector
The ENGINE START selector is a rotary switch located on the Engine Start control module, on the overhead panel. It is used to send out commands of the desired mode of start/ignition, for either engine. It also provides the "high side switch" for the SAV solenoid coils. The selector position is transmitted to the EEC via the IAC and the ARINC 429 bus.
Engine Run Switches
The ENGINE RUN switches are a pair of two-position, locking toggle type of switches, located aft of the throttle quadrant, one per engine, with ON and OFF positions.
These switches are positioned at a point determined by the operator, during engine start/ shutdown/crank operations. Depending on the specific operational mode, each switch interfaces with/bypasses the respective EEC to initiate commands for the opening or closing of the respective engine's HPSOV [High Pressure (fuel) Shutoff Valve].
System Operation
Engine Run Switches
The functions of each ENGINE RUN switch are as follows:
- In the ON position, the HPSOV opens
- In the OFF position, the HPSOV closes
- During an automatic engine ground / air start, if the switch is in the ON position, it arms the appropriate EEC circuitry, which opens the HPSOV, under the proper conditions
- During a manual engine ground/air start, or a wet crank, if the switch is ON, it directly commands the EEC to open the HPSOV
- The ON command of the switch will be overridden by the EEC to close the HPSOV
- in an overspeed, or
- during the abort of an auto relight, or
- during the abort of an automatic start
- The transition of the switch from ON to OFF initiates a reset of both channels of the EEC of the associated engine
- The transition of the switch from OFF to ON will send an output to the applicable airframe systems computers to command the closure of the “high side switch” (located in the associated SPDAs) for the solenoids of the SAV
Each switch sends out discrete signals to each channel of its EEC via dedicated “high integrity” double wiring. One of these signals informs the EEC of the switch position, using an open circuit to denote ON, and a closed circuit for OFF.
The other signal is used by the EEC to reset its circuitry whenever the switch is moved to OFF, and to command the FMV/Fuel Metering Valve to move to the “minimum stop” position. This enables a positive shutdown by providing the engine with a second means of closing the HPSOV “hydraulically” (using fuel pressure) via the FMV shuttle valve.
Engine Start Selector
The selector has the following positions:
- L/R CRANK: Initiates rotation of the left/right engine for wet/dry cranking/manual starting, and generates crank commands to the applicable EEC
- AUTO: Arms the EEC circuitry for automatic starting of both engines
Ignition Switch/Light (PBA)
Depending on the operating mode, the PBA has the following two positions, signals of which are transmitted to the EEC via the IAC and the ARINC 429 buses:
NORMAL
This is called the “default” mode of the IGNITION PBA. In this position the following applies:
- For consecutive automatic ground start attempts, the EEC alternates channels and igniters in the following sequence:
- Sequence 1: EEC Channel A Commands the discharge of Igniter 1
- Sequence 2: EEC Channel B Commands the discharge of Igniter 1
- Sequence 3: EEC Channel A Commands the discharge of Igniter 2
- Sequence 4: EEC Channel B Commands the discharge of Igniter 2
The above applies only if there are no failures within the FADEC system which prevent the EEC from selecting alternate EEC or ignition channels.
The EEC is capable of aborting an automatic ground start when a potential ignition problem is detected. In this case, the EEC will automatically select the other ignition channel on the next automatic ground start attempt. It must be noted that for all automatic inflight starts, the EEC will select both ignition channels.
ON
The IGNITION PBA must be pushed in momentarily to latch it in this position. The ON legend will be on until the PBA is released (deselected).
The following conditions are applicable with respect to the IGNITION PBA:
- With the aircraft on the ground and both engines not running, if the IGNITION PBA is pushed and latched in, the EEC will maintain both igniters on both engines firing for a period of 30 seconds, and then turn them off
- Within the 30 seconds described above, if the ENGINE START selector is moved to L CRANK or R CRANK and the respective ENGINE RUN switch is moved to RUN, both plugs of that engine will continue to be fired even after 30 seconds, until the IGNITION PBA is released or until the ENGINE RUN switch is returned to OFF
Caution:
Prolonged usage of the plugs should be limited to inclement weather during engine operation. Therefore, whenever use of the plugs is not required, the IGNITION PBA should be released at the earliest opportunity in order to avoid adversely affecting plug life. - On the ground, with one or both engine(s) already running at or above idle, if the IGNITION PBA is subsequently latched in, the EEC will start and maintain both the igniters firing on the applicable engine(s) alone, until the PBA is released or, until the shut-down of the subject engine(s). In the case of any engine which is not running, the EEC will keep its plugs firing for 30 seconds only
- With airplane weight on wheels, if the ENGINE START Selector is already moved to either L CRANK or R CRANK, (that is, when the engine is being "dry-cranked"), if the IGNITION PBA is subsequently latched in, the EEC will ignore the input and will not fire any of the associated igniters
- If at this time the associated ENGINE RUN toggle switch is selected ON, the EEC will send metered fuel to the engine, and both igniter plugs will fire, enabling a "manual ground start" of the subject engine
- It must be noted that in flight, starts are classified as "Windmill Starts" or "Starter Assisted Starts". However, for continuing with the Ignition subsystem below, all starts are assumed to be of the "Starter-Assisted" variety
- When the airplane is weight off wheels, if the IGNITION PBA is first latched, the EEC ignores the input, no igniters will fire. If the Engine Start Selector is then moved to R/L CRANK, the respective engine will be dry-cranked. If the associated ENGINE RUN toggle switch is now selected to ON, the EEC will fire the subject plugs to assist in a "manual inflight start" of the engine
- In flight, if (1) the ENGINE START SELECTOR is selected to R/L CRANK and (2) the applicable ENGINE RUN switch is ON, latching in the IGNITION PBA next will result in both igniters of that engine being turned on, to enable a manual start
Note 1:
An icon with text arranged vertically to read IGNITION, will be displayed slightly below and close to the outboard side of the respective N1 gauge(s), as long as the EEC is causing one or more igniter plug(s) to be fired on either or both engine(s).
Note 2:
The ignition icon only indicates the condition of the exciter box which has been met. It does not indicate the condition nor the valid firing of the igniter plug.



