09/16/19
Message Overview:
Fault Message:
APU FUEL FILTER IMPENDING BYPASS
Fault Code:
4960175APU
Associated CAS:
| Reporting LRU: | Full-Authority Digital Engine-Controller (FADEC) |
| System Description: | 49-60-00 |
| Schematic Diagram: | 49-61-00 [ Global Express ] [ G5000 ] [ Global XRS ] |
| Wiring Diagram: | 49-12-01 [ Global Express ] [ G5000 ] [ Global XRS ] 49-61-01 [ Global Express ] [ G5000 ] [ Global XRS ] |
Fault Description:
Possible Causes:
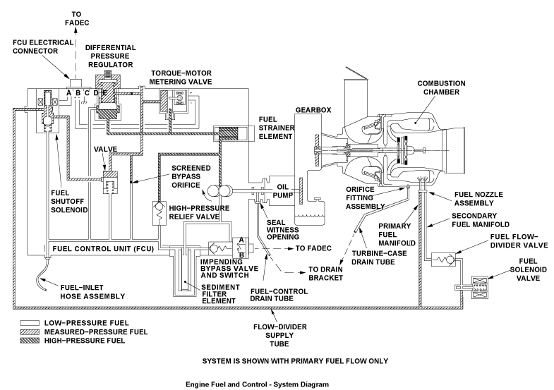
- Auxiliary Power Unit (APU) Full-Authority Digital Engine-Controller (FADEC) (A108)
- Impending Bypass Valve and Switch (S4)
- Associated Wiring
Troubleshooting Tips:
Advisory Wire/Service Bulletin: None
Forum Articles/Infoservice/Newsletter: None
Quick Links:
| Access to Active Faults | AMM 45-45-00-970-802 [ Global Express ] [ G5000 ] [ Global XRS ] |
| Access to Stored Faults | AMM 45-45-00-970-803 [ Global Express ] [ G5000 ] [ Global XRS ] |
| Removal of the Sediment Filter Element | AMM 49-30-05-000-801 [ Global Express ] [ G5000 ] [ Global XRS ] |
| Installation of the Sediment Filter Element | AMM 49-30-05-400-801 [ Global Express ] [ G5000 ] [ Global XRS ] |
| Removal of the Impending Bypass Valve-and-Switch | AMM 49-30-09-000-801 [ Global Express ] [ G5000 ] [ Global XRS ] |
| Installation of the Impending Bypass Valve-and-Switch | AMM 49-30-09-400-801 [ Global Express ] [ G5000 ] [ Global XRS ] |
| Removal of the Full-Authority Digital Engine-Controller (FADEC) | AMM 49-61-01-000-801 [ Global Express ] [ G5000 ] [ Global XRS ] |
| Installation of the Full-Authority Digital Engine-Controller (FADEC) | AMM 49-61-01-400-801 [ Global Express ] [ G5000 ] [ Global XRS ] |
| Wire Repair - Maintenance Practices - ALL | SPM 20-12-10-02 [ Global Express ] [ G5000 ] [ Global XRS ] |
Troubleshooting Recommendations:
- Remove fuel filter, inspect filter and filter bowl.
- Replace APU fuel filter if required, or suspect.
- If system checks are good, do close out.
- If fault remains, continue with next step.
- With APU running, disconnect connector S4P1 at Impending Bypass Valve and Switch.
- If system checks are good, do close out.
- If fault goes away, continue with next step.
- Replace Impending bypass valve and switch.
- If system checks are good, do close out.
- If fault remains, continue with next step.
- Perform a wiring check between APU FADEC and impending bypass valve and switch (S4P1). Verify 28 Volts at pin A of connector (S4P1).
- If wiring checks are not good, repair defective wiring as required and do close out.
- If wiring checks are good, continue with next step.
- Re-rack FADEC, verify if fault is still present.
- If system checks are good, do close out.
- If fault remains, continue with next step.
- Replace FADEC.
- Do close out.

