09/20/19
Message Overview:
Fault Message:
APU OIL FILTER IMPENDING BYPASS
Fault Code:
4960252APU
Associated CAS:
| Reporting LRU: | Full-Authority Digital Engine-Controller (FADEC) |
| System Description: | 49-90-00 |
| Schematic Diagram: | 49-61-00 [ Global Express ] [ G5000 ] [ Global XRS ] |
| Wiring Diagram: | 49-12-01 [ Global Express ] [ G5000 ] [ Global XRS ] 49-61-01 [ Global Express ] [ G5000 ] [ Global XRS ] |
Fault Description:
Possible Causes:
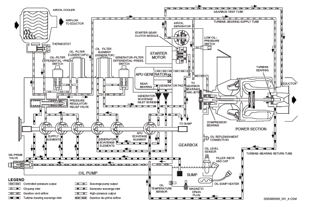
- Auxiliary Power Unit (APU) Full-Authority Digital Engine-Controller (FADEC) (A108)
- Oil Filter Differential Pressure Switch (S2)
- Auxiliary Power Unit (APU) Generator Control Unit (A109)
- Associated Wiring
Troubleshooting Tips:
Advisory Wire/Service Bulletin: None
Forum Articles/Infoservice/Newsletter: None
If CAS message is not active, verify stored faults on CAIMS, under System Diagnostics, ATA 49 (this will include ground and air faults).
Quick Links:
| Starting the APU | AMM 49-10-00-866-801 [ Global Express ] [ G5000 ] [ Global XRS ] |
| APU Shutdown (Normal) | AMM 49-10-00-866-802 [ Global Express ] [ G5000 ] [ Global XRS ] |
| Removal of the APU | AMM 49-10-00-000-801 [ Global Express ] [ G5000 ] [ Global XRS ] |
| Installation of the APU | AMM 49-10-00-400-801 [ Global Express ] [ G5000 ] [ Global XRS ] |
| Detailed Inspection of the Magnetic Drain-Plug Chip-Collector | AMM 49-90-17-220-801 [ Global Express ] [ G5000 ] [ Global XRS ] |
| Removal of the Oil Filter Elements | AMM 49-90-29-000-801 [ Global Express ] [ G5000 ] [ Global XRS ] |
| Installation of the Oil Filter Elements | AMM 49-90-29-400-801 [ Global Express ] [ G5000 ] [ Global XRS ] |
| Detailed Inspection of the Oil Filter Elements | AMM 49-90-29-220-801 [ Global Express ] [ G5000 ] [ Global XRS ] |
| Removal of the Oil-Filter Differential-Pressure Switch | AMM 49-90-33-000-801 [ Global Express ] [ G5000 ] [ Global XRS ] |
| Installation of the Oil-Filter Differential-Pressure Switch | AMM 49-90-33-400-801 [ Global Express ] [ G5000 ] [ Global XRS ] |
| Removal of the Gearbox Inlet Screen | AMM 49-90-53-000-801 [ Global Express ] [ G5000 ] [ Global XRS ] |
| Installation of the Gearbox Inlet Screen | AMM 49-90-53-400-801 [ Global Express ] [ G5000 ] [ Global XRS ] |
| Open the Auxiliary Power Unit (APU) Access Doors (321BB) | AMM 52-43-00-010-801 [ Global Express ] [ G5000 ] [ Global XRS ] |
| Close the Auxiliary Power Unit (APU) Access Doors (321BB) | AMM 52-43-00-410-801 [ Global Express ] [ G5000 ] [ Global XRS ] |
| Wire Repair - Maintenance Practices - ALL | SPM 20-12-10-02 [ Global Express ] [ G5000 ] [ Global XRS ] |
Troubleshooting Recommendations:
- Remove APU oil filter, inspect filter and filter bowl.
- Perform a detailed inspection of the magnetic drain-plug chip-collector.
- If you do not find chips on the chip collector, install a new oil filter and do close out.
- If the chips found on the chip collector are no worse than Condition A (refer to AMM 49-90-17-220-801), install a new oil filter and do close out.
- If the chips found on the chip collector are equal to or worse than Condition D, install a replacement APU and do close out.
- If the chips found on the chip collector are worse than Condition A but less than Condition D (refer to AMM 49-90-17-220-801) and continue with next step.
- Remove, clean and re-install the gearbox inlet screen.
- Install new oil filter elements and perform the servicing of the APU oil.
- Operate the APU for 15 minutes and verify on CAIMS for active APU or GENERATOR OIL FILTER FAULTS.
- If APU OIL FILTER IMPENDING BYPASS and GENERATOR OIL FILTER IMPENDING BYPASS or only the APU OIL FILTER IMPENDING BYPASS are posted immediately stop the APU, remove and install a replacement APU and do close out.
- If only the GENERATOR OIL FILTER IMPENDING BYPASS is posted, do the SmartFix + troubleshooting task for the generator oil filter and do close out.
- If no messages are posted, stop the APU after 15 minutes and inspect the chip collector. Do close out.
- If the chips found on the chip collector are worse than Condition A (refer to AMM 49-90-17-220-801) remove the APU and install a replacement APU and do close out.
- If the chips found on the chip collector are no worse than Condition A (refer to AMM 49-90-17-220-801), continue with next step.
- Check the APU oil level and service as required.
- Inspect all component replaced for evidence of oil leaks, correct any leak found, operate the APU for 15 minutes.
- If system checks are good, do close out.
- If fault remains, continue with next step.
- Re-rack FADEC and verify connector A108AP1-K2 and A108AP1-K3 for damage or FOD.
- If system checks are good, do close out.
- If fault remains, continue with next step.
- Perform wiring checks between APU FADEC and oil filter differential pressure switch (S2P1), check for 28 volts at S2P1-A of connector.
- If wiring checks are not good, repair defective wiring as required and do close out.
- If wiring checks are good, continue with next step.
- Replace oil filter differential pressure switch.
- If system checks are good, do close out.
- If fault remains, continue with next step.
- Replace APU FADEC.
- Call Honeywell FSR before changing APU.
- Close out.



